大東海泵業無錫有限公司
銷售總部:江蘇無錫新吳區長江路21-1號創源大廈309
生產基地:無錫市東港鎮
銷售熱線:0510-82108358
銷售熱線:0510-82116911
聯系電話:13395114288
QQ: 2634113519


大東海泵業無錫有限公司
銷售總部:江蘇無錫新吳區長江路21-1號創源大廈309
生產基地:無錫市東港鎮
銷售熱線:0510-82108358
銷售熱線:0510-82116911
聯系電話:13395114288
QQ: 2634113519



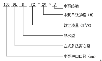
產品名稱: DL立式多級泵
DL立式多級泵是立式、單吸、多級、分段式離心泵,輸送清水及物理化學性質類似于水的80℃以下的液體之用。流量范圍為5~360M³/h,揚程范圍為22~300m,配套功率范圍為1.5~220KW,口徑范圍為40~200mm。同一臺泵的出口可設1~5個出口。
1、結構緊湊、體積小、外形美觀,其立式結構決定安裝占地面積小,其重心重合于泵底腳中心,因而增強了泵的運行平穩性和使用壽命(多級泵構成)。
2、泵吸入口和吐出口均為水平方向簡化了管路的連接。
3、根據需要,吸入口和吐出口可安裝成同方向或90°、180°、270°幾個不同方向以滿足不同的連接場合。
4、泵揚程可根據需要增減水泵級數并結合切割葉輪外徑予以滿足,而不改變安裝占地面積,這是其它泵類所不具有的。
5、電機外加防雨罩,泵可置于戶外使用,取消泵房,節省建筑費用。
6、泵轉子具有較小的繞度,且所選用的為4極電機,因此運行平穩、振動小、噪聲低、使用壽命長。
現在市場上DL立式多級泵生產廠家很多,那DL立式多級泵哪家好呢?大東海泵業專業生產的DL立式多級泵、齒輪泵型號很齊全,歡迎大家前來咨詢、選購。
1、DL立式多級清水冷水型,可用于高樓供水、消防增壓方面,介質溫度不得超過80攝氏度。
2、DL立式多級清水熱水型,可用于供暖、采暖、熱水循環增壓、鍋爐暖通、賓館、飯店、浴室的熱水供應和管道增壓,介質溫度不得超過120攝氏度。
| 型 號 | 級數 |
轉速 r/min |
效率 % |
必需汽蝕余量 M |
流量 m3/h |
揚程 M |
功率 kw |
重量 Kg |
| 40DL6.2-11.2*2 | 2 | 1450 | 40 | 3.19 | 6.2 | 23.6 | 1.5 | 152 |
| 40DL6.2-11.2*3 | 3 | 1450 | 40 | 3.19 | 6.2 | 35.4 | 2.2 | 169 |
| 40DL6.2-11.2*4 | 4 | 1450 | 40 | 3.19 | 6.2 | 47.2 | 3 | 186 |
| 40DL6.2-11.2*5 | 5 | 1450 | 40 | 3.19 | 6.2 | 59 | 4 | 203 |
| 40DL6.2-11.2*6 | 6 | 1450 | 40 | 3.19 | 6.2 | 70.8 | 4 | 220 |
| 40DL6.2-11.2*7 | 7 | 1450 | 40 | 3.19 | 6.2 | 82.6 | 5.5 | 237 |
| 40DL6.2-11.2*8 | 8 | 1450 | 40 | 3.19 | 6.2 | 94.4 | 5.5 | 254 |
| 40DL6.2-11.2*9 | 9 | 1450 | 40 | 3.19 | 6.2 | 106.2 | 7.5 | 271 |
| 40DL6.2-11.2*10 | 10 | 1450 | 40 | 3.19 | 6.2 | 118 | 7.5 | / |
| 40DL6.2-11.2*11 | 11 | 1450 | 40 | 3.19 | 6.2 | 129.8 | 7.5 | / |
| 40DL6.2-11.2*12 | 12 | 1450 | 40 | 3.19 | 6.2 | 141.6 | 11 | / |
| 50DL12.6-12.2*2 | 2 | 1450 | 54 | 2.66 | 12.6 | 24.4 | 3 | 15.3 |
| 50DL12.6-12.2*3 | 3 | 1450 | 54 | 2.66 | 12.6 | 36.6 | 3 | 18 |
| 50DL12.6-12.2*4 | 4 | 1450 | 54 | 2.66 | 12.6 | 48.8 | 4 | 23.1 |
| 50DL12.6-12.2*5 | 5 | 1450 | 54 | 2.66 | 12.6 | 61 | 5.5 | 33 |
| 50DL12.6-12.2*6 | 6 | 1450 | 54 | 2.66 | 12.6 | 73.2 | 5.5 | 24 |
| 50DL12.6-12.2*7 | 7 | 1450 | 54 | 2.66 | 12.6 | 85.4 | 7.5 | 15 |
| 50DL12.6-12.2*8 | 8 | 1450 | 54 | 2.66 | 12.6 | 97.6 | 7.5 | 18 |
| 50DL12.6-12.2*9 | 9 | 1450 | 54 | 2.66 | 12.6 | 109.8 | 11 | 22 |
| 50DL12.6-12.2*10 | 10 | 1450 | 54 | 2.66 | 12.6 | 122 | 11 | / |
| 65DL30-16*2 | 2 | 1450 | 62 | 2.82 | 30 | 32 | 5.5 | 349 |
| 65DL30-16*3 | 3 | 1450 | 62 | 2.82 | 30 | 48 | 7.5 | 390 |
| 65DL30-16*4 | 4 | 1450 | 62 | 2.82 | 30 | 64 | 11 | 460 |
| 65DL30-16*5 | 5 | 1450 | 62 | 2.82 | 30 | 80 | 15 | 509 |
| 65DL30-16*6 | 6 | 1450 | 62 | 2.82 | 30 | 96 | 15 | 537 |
| 65DL30-16*7 | 7 | 1450 | 62 | 2.82 | 30 | 112 | 18.5 | 603 |
| 65DL30-16*8 | 8 | 1450 | 62 | 2.82 | 30 | 128 | 22 | 639 |
| 65DL30-16*9 | 9 | 1450 | 62 | 2.82 | 30 | 144 | 22 | 667 |
| 65DL30-16*10 | 10 | 1450 | 62 | 2.82 | 30 | 160 | 30 | 720 |
| 80DL50-20*2 | 2 | 1450 | 70 | 2.5 | 50 | 40 | 11 | 461 |
| 80DL50-20*3 | 3 | 1450 | 70 | 2.5 | 50 | 60 | 15 | 522 |
| 80DL50-20*4 | 4 | 1450 | 70 | 2.5 | 50 | 80 | 22 | 608 |
| 80DL50-20*5 | 5 | 1450 | 70 | 2.5 | 50 | 100 | 30 | 728 |
| 80DL50-20*6 | 6 | 1450 | 70 | 2.5 | 50 | 120 | 30 | 768 |
| 80DL50-20*7 | 7 | 1450 | 70 | 2.5 | 50 | 140 | 37 | 822 |
| 80DL50-20*8 | 8 | 1450 | 70 | 2.5 | 50 | 160 | 45 | 898 |
| 80DL50-20*9 | 9 | 1450 | 70 | 2.5 | 50 | 180 | 45 | 938 |
| 80DL50-20*10 | 10 | 1450 | 70 | 2.5 | 50 | 200 | 55 | / |
| 100DL72-20*2 | 2 | 1450 | 72 | 2.8 | 72 | 40 | 15 | 521 |
| 100DL72-20*3 | 3 | 1450 | 72 | 2.8 | 72 | 60 | 18.5 | 599 |
| 100DL72-20*4 | 4 | 1450 | 72 | 2.8 | 72 | 80 | 30 | 727 |
| 100DL72-20*5 | 5 | 1450 | 72 | 2.8 | 72 | 100 | 37 | 781 |
| 100DL72-20*6 | 6 | 1450 | 72 | 2.8 | 72 | 120 | 37 | 821 |
| 100DL72-20*7 | 7 | 1450 | 72 | 2.8 | 72 | 140 | 45 | 897 |
| 100DL72-20*8 | 8 | 1450 | 72 | 2.8 | 72 | 160 | 55 | 1044 |
| 100DL72-20*9 | 9 | 1450 | 72 | 2.8 | 72 | 180 | 55 | 1084 |
| 100DL72-20*10 | 10 | 1450 | 72 | 2.8 | 72 | 200 | 75 | / |
| 100DL100-20*2 | 2 | 1450 | 72 | 3.5 | 100 | 40 | 18.5 | 554 |
| 100DL100-20*3 | 3 | 1450 | 72 | 3.5 | 100 | 60 | 30 | 687 |
| 100DL100-20*4 | 4 | 1450 | 72 | 3.5 | 100 | 80 | 37 | 746 |
| 100DL100-20*5 | 5 | 1450 | 72 | 3.5 | 100 | 100 | 45 | 827 |
| 100DL100-20*6 | 6 | 1450 | 72 | 3.5 | 100 | 120 | 55 | 979 |
| 100DL100-20*7 | 7 | 1450 | 72 | 3.5 | 100 | 140 | 75 | 1159 |
| 100DL100-20*8 | 8 | 1450 | 72 | 3.5 | 100 | 160 | 75 | 1204 |
| 100DL100-20*9 | 9 | 1450 | 72 | 3.5 | 100 | 180 | 90 | 1354 |
| 100DL100-20*10 | 10 | 1450 | 72 | 3.5 | 100 | 200 | 90 | / |
| 150DL150-20*2 | 2 | 1450 | 80 | 2.8 | 150 | 40 | 30 | 569 |
| 150DL150-20*3 | 3 | 1450 | 80 | 2.8 | 150 | 60 | 37 | 707 |
| 150DL150-20*4 | 4 | 1450 | 80 | 2.8 | 150 | 80 | 45 | 771 |
| 150DL150-20*5 | 5 | 1450 | 80 | 2.8 | 150 | 100 | 55 | 857 |
| 150DL150-20*6 | 6 | 1450 | 80 | 2.8 | 150 | 120 | 75 | 1060 |
| 150DL150-20*7 | 7 | 1450 | 80 | 2.8 | 150 | 140 | 75 | 1245 |
| 150DL150-20*8 | 8 | 1450 | 80 | 2.8 | 150 | 160 | 90 | 1295 |
| 150DL160-25*2 | 2 | 1450 | 76 | 3.5 | 160 | 40 | 37 | 873 |
| 150DL160-25*3 | 3 | 1450 | 76 | 3.5 | 160 | 60 | 55 | 1086 |
| 150DL160-25*4 | 4 | 1450 | 76 | 3.5 | 160 | 80 | 75 | 1291 |
| 150DL160-25*5 | 5 | 1450 | 76 | 3.5 | 160 | 100 | 90 | 1466 |
| 150DL160-25*6 | 6 | 1450 | 76 | 3.5 | 160 | 120 | 110 | 1633 |
| 150DL160-25*7 | 7 | 1450 | 76 | 3.5 | 160 | 140 | 132 | 1803 |
| 150DL160-25*8 | 8 | 1450 | 76 | 3.5 | 160 | 160 | 132 | 1873 |
| 150DL160-25*9 | 9 | 1450 | 76 | 3.5 | 160 | 180 | 160 | 2003 |
| 200DL300-20*2 | 2 | 1450 | 79 | 5 | 300 | 40 | 55 | 983 |
| 200DL300-20*3 | 3 | 1450 | 79 | 5 | 300 | 60 | 75 | 1196 |
| 200DL300-20*4 | 4 | 1450 | 79 | 5 | 300 | 80 | 110 | 1845 |
| 200DL300-20*5 | 5 | 1450 | 79 | 5 | 300 | 100 | 132 | 1975 |
| 200DL300-20*6 | 6 | 1450 | 79 | 5 | 300 | 120 | 160 | 2120 |
| 200DL288-30*2 | 2 | 1450 | 77.9 | 3.7 | 288 | 60 | 75 | / |
| 200DL288-30*3 | 3 | 1450 | 77.9 | 3.7 | 288 | 90 | 110 | / |
| 200DL288-30*4 | 4 | 1450 | 77.9 | 3.7 | 288 | 120 | 132 | / |
| 200DL288-30*5 | 5 | 1450 | 77.9 | 3.7 | 288 | 150 | 160 | / |
| 200DL288-30*6 | 6 | 1450 | 77.9 | 3.7 | 288 | 180 | 200 | / |